Fire Hydrant/District Maps Save as PDF;  

Pasquotank County Property Card

as of January 1, 2024

PIN: 891503434721 PID: 0006461 MAP: P142-61 Deed Book: 1526 / Deed Page: 404 / Date: 20241003

Location: 00302 PINEVIEW DR

 

Prior
Evaluation Year: 2014

Current
Evaluation Year: 2022

Click here to send us a new/better picture

MORGAN, SHARON
302 PINEVIEW DR

ELIZABETH CITY, NC 27909

Acct: 146102

Previous County Tax (.0077): $1283.59
New county rate (.0062) (for 2022): $1709.34

Solid Waste Fee: $144 ($75 for Elderly/Disabled with Exclusion)


Land
$32500
$34100
Use Land
$0
$0
Building
$134200
$241600
Total
$166700
$275700
Assessed
$166700
$275700
     
Notes

20250402


Dwelling Data
 
 
Style
Colonial
Stories
2
Walls
Brick/Frame
 
Total Rooms
9

Bedrooms

5
Basement
Crawlspace
Attic
None
Full Baths
2
Total Fixtures
10
Half Baths
1
Heating
Central/AC
System Type
Heat Pump
Fuel Type
Electric
Quality Grade
C+
Condition
GD
Year Built
1973
   
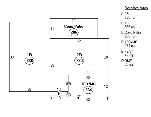
Ground Floor Area
730
Total Living Area
2602
     
Cost Approach

Base Price

150130
HVAC Adj
2140
Plumbing
2640
Fireplace
2380
Additions
44200
Subtotal
203920
Unfinished Area
0
Grade Factor
1.08
Basement
2430
Total Rcn
242250
Attic
0
% Good
.95
   
Total RCNLD
230100
 
Land
Primary 31920 sq ft @ $1.02/sq ft $32500
Total Acres: 0.733 Total Land Value: $34100
Sales Data
Date
Type
Price
Source
Owner
Deed
Assessment
20241003 Land & Bldg
372000
Stamps
FEDERAL NATIONAL MORTGAGE ASSOCIATION
1526/404
175100
20220506 Land & Bldg
251506
Stamps
HUGHES, ANTHONY WAYNE &
1451/464
175100
20050413 Land & Bldg
196000
Stamps
851/383
118800


AFFIDAVITS (If applicable)

OWNER Address Sale Price Date


Tax Ownership Book (for research only)
Old Tax Map (for research only)


OUTBUILDING DATA

Type Qty Year Size1 Size2 Grd Cnd Value
0
0
0
0
$00
0
0
0
0
$00
0
0
0
0
$00
0
0
0
0
$00
0
0
0
0
$00
0
0
0
0
$00
0
0
0
0
$00
 
Total Outbuilding Value
 
 
 
 
 
$00